为什么要做连续化工艺?

如何对连续化工艺进行思考?

1. 从反应本质出发

对于反应,传热、传质、反应速率是非常重要的三个方面,也是反应有三种瓶颈。传热问题,如:由于放热太猛,反应釜冷却不好,所以需要慢慢滴加(硝化反应);传质问题,如:由于气液两相,或者水油两相混合不好,所以反应时间很长(环氧氯丙烷的水解,加氢);反应速率,如:很多反应本来的速率就很慢,加强传质传热都不会有强化(酯化)。
以上这3点在反应器上可以体现为混合效果,传热效果,反应停留时间,其中传热效果和反应停留时间都可以建立模型计算(如下图),也就是做连续化工艺要重点考虑的,需要从热力学动力学的数据来分析,或者设计一些实验来验证;然后针对这些瓶颈做“工程强化”或者“连续化”。

2. 依据反应器的不同特点
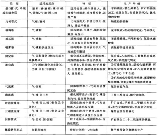
常见的反应器有釜、塔、管、床、微通道,其差别在于长径比不同。长径比在1-3的叫釜,3-100的叫塔,100以上的叫管,更大的以上可以是微通道。长径比越大,传质、传热效果相对越好,但是对多相体系的适用性越差。径比越小,传质、传热效果相对越差,但是配合搅拌之后适用性越广。

3. 放大中的传质问题
当一个反应体系的工艺条件例如催化剂温度压力物料配比等确定之后该体系的宏观反应速率主要受传质影响。在大生产中,反应时间长的工艺,往往并不是反应速率慢,而是传热太慢,或者传质不好。小试的反应时间,实际上是可以体现真实的反应速率,基本上连续化与小试的时间是一样的。由于小试的传热和传质都很好,我们在放大生产中遇到的问题,往往也都是这两方面的问题。这一点在微通道反应器的应用上体现得尤为出色。


常见的连续工艺实现方案
理解了连续化工艺要考虑和思考的几个方面,对反应充分认识及搞清楚反应机理,才能选择出合适的反应器。连续化工艺的解决手段分为反应和后处理,本篇文章先说说反应部分。
在连续化工艺中的反应器主要有:微反应器,管道平推流反应器,釜式连续全混流反应器;固定床反应器,..气液混合反应器,连续加氢反应器,绝热反应器;连续反应精馏反应器,光催化连续化反应器等。下面列举几个进行分析。
1. 全混流反应器:
采用多釜串联的全混流反应器;解决返混问题;实现各个不同温度段的停留时间;辅助的加热/冷却方案;易于在原车间系统做改造。

2. 管道反应器:
平推流,返混小,容积效率高;适合要求转化率较高或有串联副反应的反应;换热效率大幅度提高;出现超温超压等情况可以迅速得到控制;即使发生异常;因为物料量少较安全;实现分段温度控制。不过该反应器无法做的特别长,大化工上有3000m的管道反应器,精细化工,一般..多也是500m,所以停留时间无法做的特别长。以及有固体的,有气体放出的,都不是很适合。

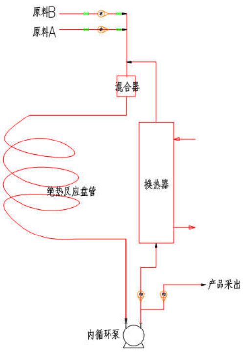
管式反应器,还可以设计成一种绝热类型的,来克服很多精细化学反应放热大,无法放大和连续化的情况,减少工艺风险点。全绝热管道反应器技术,是将反应的放热和移热分成了两部分,给物料以充分的稀释,用多倍的产品来稀释反应热,使反应热得到平稳的释放和转移,这样的工艺在热力学方面完全没有放大效应,特别适合于放热量大反应迅速的反应类型。

3. 回路反应器&连续加氢:
回路反应器国外用在加氢上很多,是改善气液混合的一个好的方案。利用文丘里管来实现气体和反应液的..混合,和常见的高压反应釜相比,氢气的气泡直径从原来的1-2mm减小到0.003-0.07mm;传质系数从原来的0.15-0.35 kLa /s提高到1.6-2.0kLa /s;整个反应的动力学状态得到很大的改善。在线的连续法过滤催化剂的技术;可以实现间歇化或连续化生产;适合H2/NH3/CO2/低级有机胺。

4. 微通道反应器:
目前大家熟知比较多的反应器。微通道反应器可以显著提高流体混合程度,增强传质性能,提高总传热效率;适用于低温、高温、高危、非均相等多种化学、强放热、反应物或产物不稳定的反应,如:高压加氢;丁基锂使用;硝化;氧化;非均相。但不适用于固体生成/放出气体的反应,也不适合反应时间很长的反应。


5. 固定床反应器:
对于一些可以固载催化剂的液液反应或者气液反应,可以将釜式反应改成固定床;可以增大催化剂和物料的比例,大大提高了反应速度。绝热型/换热型/自热型; 液固;气液固,气固反应。对于停留时间特别长的,或者反应前后段参数差异大,可以使用多段固定床连续化生产。

6. 连续流光催化反应器:
氯气的自由基取代反应,现在几乎所有的工厂都是采用偶氮类化合物作为催化剂,但是此类链式连锁的自由基反应非常容易失控,很多工厂都发生过反应被爆发式引发导致冲料和爆炸的事故。由栎安化学(上海)有限公司开发的光催化的反应技术:采用了LED光催化技术,波长集中(在10纳米之内)电光转化率高,不发热。使用了文丘里来实现..的氯气和反应液的混合,和之前的鼓泡器相比,气液混合效果提高了200倍。采用了连续化的设计,全线自动化操作,岗位上基本不需要员工。


后处理往往为工艺开发者忽视,但在工厂实际中,设备占用数量多、投资较大、收率损失较高、污染物排放量多、安全隐患程度大、工作强度大的正是后处理过程,因此,后处理同样需要高度重视。主要包括:固液分离、萃取洗涤、蒸馏浓缩、蒸发结晶/冷却结晶、精馏。
1、萃取洗涤
通常使用连续式萃取塔、离心机萃取机、碟式离心机、液液离心机等技术,实现反应后处理的连续化。连续化工艺中可以进行多次的萃取洗涤;全自动化操作,只需要输入流量即可自动完成;连续化“萃取-浓缩”一体化系统;是密度差很小、乳化的较好处理方案。
其中,离心萃取机是萃取能力一般,分离能力好。萃取塔,萃取能力很好,分离能力一般。..的液液离心机也可用于破乳。

2、连续化蒸馏浓缩
使用多级的薄膜蒸发器系统,实现连续的真空浓缩蒸馏,使溶剂残留达到要求。再配合特殊的高真空下使用的输送泵,实现冷凝液和浓缩液的同步转移,实现全连续。
蒸发浓缩是一个系统工程,包括传热,蒸发,真空,冷凝器等,在工业化设计中需要保守。

3、连续化蒸发结晶
蒸发式连续结晶器,适合于反应液除盐;冷却式连续结晶器,适合于料液的冷却析晶;配合连续式离心机使用。

连续化生产技术应用范围有:连续硝化技术;连续加氢反应(液相或气相);连续氯化技术;连续酯化技术;连续氧化技术;新型烷基化技术;连续胺化(氨化)技术;连续重氮化水解技术。
其要解决的工程问题包括:反应釜的温控;计量问题;堵塞问题;溢流问题液液位控制系统;各种工况下的物料连续转移问题;泵的选择;设备的备用和切换;自动化的氮气保护问题;取样问题等。下面列举几个技术和解决方案:
1、反应釜的精密温度控制
需要注意的有:多点温度测定(釜内、夹套、底阀);釜内温度控制;夹套温度控制;程序升温;紧急降温;“釜内-夹套”温差控制;数据的保存和图形分析;..小测温体积;测温探头的延迟问题;高报-高高报的报警和连锁;一些安监局要求的危险工艺的温控连锁等。
2、反应装置的自动化精密温控技术(TCU)
该技术的温度范围为-20~160℃;带前馈适应可编程控制器,控制中不过冲、不回调;P I D控温技术,控温精度±0.5℃;有釜温控制模型、夹套控制模型、程序升温模型,以及细致的温度过程控制曲线及数据。还有各种形式的TCU:双板换型(使用导热油);单板换型(使用乙二醇);深冷型(-80℃);热水器(干燥设备使用)。


3、反应装置的压力控制技术
很多反应需要在氮气保护下进行,但是不停的吹扫氮气会导致溶剂损失,特别是回流情况下。工人长时间的操作不可靠,釜内温度变化也导致压力变化很大。
解决方案:采用双调节阀的方案,实现釜内的压力恒定在30-100KPa的微正压状态;实现一键式自动氮气置换/氮气保护;防止放空、真空管线的倒吸,残液回流到釜。

4、密闭生产技术
应用于高活性药物(肿瘤药、细胞毒、剧毒品、激素类药物等);粉尘、臭气、有毒气体的控制。还适用于原料分装称量及取样(控制湿度;控制氧含量);原料药粉体投料解决方案、中间体密闭转移(PE袋包装;吨袋包装;纸板桶包装等);溶剂桶抽料的防护;玻璃反应釜类隔离防护;反应过程中的取样;离心机、压滤器密闭进出料;烘干设备(三合一、平板烘箱、单锥、双锥)密闭进出料;粉碎(整粒、气流、粉碎)、过筛、称量包装密闭操作;粉体密闭传递阀‐αβ阀;RTP阀;密闭塑料卡扣;高活实验室定制化各类防护隔离器等。

5、反应釜投料类隔离设备
..反应釜投料密闭,是在惰性化保护下投入固体,反应釜放出可燃气体的情况下投料(如:分次加入钠氢);可以防止粉尘扩散(如:活性炭、大多数盐类等投料隔离器);固体遇空气易燃(如:钯碳、叠氮钠、钠氢);高活性物料(如:反应过程中各种中间体等);易升华物料(如:碘);剧毒品(如:氰化物、三光气等);强腐蚀物料(如:各种酸性或碱性物料)等。根据企业实际情况也可以定制解决方案。

6、密闭取样技术
具有反应釜密闭取样;测试PH;简单可靠,无污染;价格低廉;耐腐蚀;方便冲洗等优点。

7、离心机的自动化氮气保护技术
离心机是化工医药的事故多发点,多数是由于溶剂挥发和静电导致,氮气保护是一种重要手段。
解决方案:实现一键自动置换;实时氮气保护;简单可靠;不会因为腐蚀和粘稠固体问题导致失效。

8、连续化工艺的仪表问题
连续化的生产工艺,基本都是全自动化,需要整体设计。在连续化生产中,连续进料的计量系统是..关键的设备。特别对于A、B两种物料需要..配比(如1:1.03)的控制,需要在工程和设备上做好冗余设计,和自动纠错的功能。否则一旦仪表有了偏差问题,整个长时间的产品都出现质量问题了。如果A大大过量的反应,就相对好很多了。另外反应釜一定要做自动化的温控系统,对于国家重点监管的危险工艺,需要按照要求设计紧急切断,紧急冷却,紧急卸放系统或者SIS系统。
风险在于安全问题和质量问题。
安全方面的风险,在于各种失控,需要严格的做一个HAZOP,分析出风险点,要充分考虑所有仪表阀门的失控失效问题。
质量风险在于,当控制参数发生微小的偏差的时候,所有的仪表和工人都看不出来,但是会影响质量。所以需要系统的思考所有的仪表发生偏差(正常范围内的偏差、时间用久了之后的偏差)对工艺的影响,是否需要做冗余的二次保障系统等。
内容来源于网络
